KITPF51SKTEVM评估板快速入门

上次修改时间: Mar 13, 2026支持 KITPF51SKTEVM

本文档内容

  • 1

    开箱即用
  • 2

    硬件介绍
  • 3

    配置硬件

1. 开箱即用

恩智浦的模拟产品开发板提供了一个易于使用的恩智浦产品评估平台。开发板支持各种模拟、混合信号和电源解决方案。它们采用成熟的高容量技术,整合了单片集成电路及系统级封装器件。恩智浦产品电池寿命长,设备尺寸小,组件数量少,成本低,性能高,帮助您打造先进的系统。

本页面将指导您完成设置和使用KITPF51SKTEVM板的过程。

1.1 套件内含物/装箱单

使用KITPF51SKTEVM需要套件内含物、其他硬件和安装了软件的Windows PC工作站。

该套件内含物包括:

  • 完成组装和测试的评估板,放在防静电袋中
  • 快速入门指南
  • 完成组装和测试的评估板和预编程的FRDM-KL25Z微控制器板,放在防静电袋中
  • 3.0英尺USB-STD A转USB-C-mini线缆
  • 板载跳线

1.2 其他硬件

除了套件内含物外,使用此板时,还需要使用以下硬件:

  • 范围在3.3V至5.0V的电源

1.3 最低系统要求

此评估板需要Windows PC工作站。在使用此评估板时,满足这些较低规格可产生较好的效果:

  • 支持USB的计算机,支持Windows 7或Windows 10

1.4 软件

使用此评估板需先安装软件。所有列出的软件均可在“恩智浦汽车PMIC系列GUI”信息页面PMIC-GUI-SW获取。

2. 硬件介绍

KITPF51SKTEVM套件提供了一个集成平台,可评估基于恩智浦PF5103、PF5113、PF5123和PF0300 PMIC的设计。整个PF51系列的功能都可以在测试环境中访问和监测。

该套件硬件包括KITPF51SKTEVM评估板、FRDM-KL25Z微控制器板以及将FRDM-KL25Z连接到PC所需的USB数据线。

KITPF51SKTEVM评估板配有插座,支持用户使用设备的一次性编程(OTP)功能烧写单个PF5103、PF5113、PF5123或PF0300。板上的连接器、跳线和开关可用于配置满足特定设计要求的评估环境。该板还包含LED和测试点,提供实时监测性能的方法。

FRDM-KL25Z安装在KITPF51SKTEVM板底部的Arduino连接器上,其作用是管理KITPF51SKTEVM板和安装在PC上的GUI之间的SPI通信。FRDM-KL25Z通过连接到PC的USB数据线获取电源。

本文档以PF5103作为默认配置。如有必要,会在流程中说明PF5113、PF5123或PF0300的专有特性。除此之外,所述功能对PF51xx通用。

2.1 板特性

  • 用于开关和LDO的Phoenix (3.81mm)公头连接器
  • 可选的调试模式、正常模式和测试模式
  • VDDOTP和PWRON,用于在不同模式下为设备供电
  • PGOOD、INTB/RSTB、SYNC和XFAIL引脚
  • USB转I²C协议,支持轻松连接到软件GUI
  • 红色和绿色LED,显示信号或稳压器状态
  • LED蓝灯指示VDDOTP引脚设置为8V(OTP烧写电压)
  • 用于监测输出的接头连接器
  • 通过KL25 MCU ADC实现高级系统监测

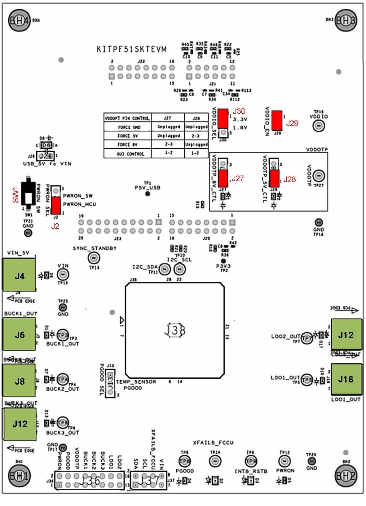
2.2 板组件

Board image with callouts

位置 功能 说明
J2 PWRON_SEL 由MCU或由PWRON_SW手动控制的PWRON
J4 VIN 输入电压(最低电压3.3V/最高电压5.5V)
J5 BUCK1_OUT Buck 1的输出
J8 BUCK2_OUT Buck 2的输出
J10 LDO2_OUT LDO 2的输出
J12 BUCK3_OUT Buck 3的输出
J13 PGOOD_SEL PGOOD设置PGOOD/GPO或温度结点模拟电压的输出
J16 LDO1_OUT LDO 1的输出
J26 USB_5V_TO_VIN 通过USB提供5V电源为VIN供电(电流限制为1A)
J27 VDDOTP_8V_CTL VDDOTP上的8V电压可通过手动方式或由MCU进行控制
J28 VDDOTP_5V_CTL VDDOTP上的5V电压可通过手动方式或由MCU进行控制
J29 VDDIO_EN 将VDDIO应用于VDDIO引脚
J30 VDDIO_SEL VDDIO设置为1.8V或3.3V
J36/J37 监测接头 用于监测的I/O引脚和稳压器输出
SW1 PWRON_SW PWRON手动控制(假设J2处于PWRON_SW位置)

3. 配置硬件

3.1 配置硬件

设置KITPF51SKTEVM板的步骤如下:

  1. 确保板上的所有跳线和开关均置于其默认位置。默认配置使板能够完全由FRDM-KL25Z和GUI控制。图2展示了仅适用于PF5103器件的默认跳线和开关配置。KITPF51SKTEVM default configuration
  2. 将电源连接至J4 (Phoenix连接器——3.81mm)。电源初始值应设置为5.0V。
  3. 确认FRDM-KL25Z板牢固地安装在KITPF51SKTEVM板上。确保FRDM-KL25Z和PC之间的USB数据线连接牢固。USB端口作为PC和FRDM-KL25Z板之间的通信通道,并且为一些板载电路提供电压和参考。此外,还为该IC生成VDDIO参考电压。